Пособие по установке сигнализаций Starline, карты монтажа и схемы подключения

Установка противоугонной системы Starline — это достаточно сложная процедура, справиться с которой сможет далеко не каждый человек. Для выполнения самостоятельно установки необходимы определенные знания и навыки, а также карты монтажа сигнализаций марки Starline. В этой статье мы поделимся основными рекомендациями, которые помогут произвести монтаж системы в домашних условиях.
Рекомендации по прокладке и подключению проводов
При подключении противоугонной установки Starline укладку проводки необходимо осуществлять подальше от источников электрических помех. Речь идет о высоковольтных проводах, катушке зажигания и прочих компонентах. Учтите — проводка не должна соприкасаться с движущимися частями транспортного средства, а именно рулевыми тягами, педалями и т.д. Установка соединений проводки согласно карте подключения должна осуществляться при отключенном аккумуляторе (автор видео — Автоэлектрик Сергей Зайцев).
В том случае, если транспортное средство оснащено воздушной подушкой либо закодированным приемником, при выключении питания необходимо руководствоваться сервисным мануалом к авто. Установка всех без исключения неразъемных соединений должна производиться с применением пайки — все соединения после подключения необходимо максимально заизолировать.
Что касается центрального блока сигнализации Starline, то здесь также нужно учесть несколько советов. Монтаж блока с прочими элементами должен производиться с основной проводке только после того, как будет завершена укладка кабелей. Подключение каждой отдельной модели сигнализации Starline производится в соответствии с картой и сервисным мануалом. Перед установкой изучите внимательно инструкцию!
Советы по установке компонентов автосигнализации

Схема, как правильно подсоединить детектор удара
Ниже мы дадим рекомендации касательно установки и монтажа основных компонентов сигнализации Starline в соответствии со схемой. Сразу же необходимо оговориться, что схема и карта монтажа может различаться в зависимости от модели.
Ниже приведены рекомендации на основе модели сигнализации Starline Twage A6:
- Модуль приемопередатчика. Этот компонент с антенной нужно включить в пятиконтактный выход, установленный в центральном блоке под открывающейся крышкой. Монтаж производится с применением провода, который входит в комплект противоугонной системы.
- Монтаж двухуровневого детектора удара производится с применением четырехпроводного кабеля к блоку управления системой. При выполнении работ своими руками необходимо правильно настроить регулятор, чтобы звук сирены не срабатывал просто так. Чувствительность регулятора, определяющая включение звука, настраивается с помощью потенциометров на корпусе регулятора.
- Световой индикатор. Этот компонент в соответствии со схемой необходимо включить в двухконтактный выход. Данный выход находится на блоке управления. Диодный индикатор мигает всегда, когда включена сигнализация и перестает работать после ее отключения. Саму же лампочку желательно вывести на лобовое стекло — таким образом, даже будучи на расстоянии от своего транспортного средства, водитель всегда будет знать, активирована ли система или нет.
- Кнопка Valet. Подсоединяется аналогичным образом. Кнопку Calet от сигнализации Starline необходимо установить так, чтобы до нее не мог добраться злоумышленник в случае взлома транспортного средства. Аналогичная рекомендация касается и кнопки активации режима антиограбления — она также подсоединяется к блоку управления и устанавливается в салоне.
- Внешняя цепь блокировки мотора. Этот вариант блокировки силового агрегата значительно увеличивает противоугонные характеристики системы в целом, поскольку в случае взлома злоумышленник столкнется с серьезной проблемой. Чтобы правильно управлять элементом, его необходимо подключить к черно-желтому кабелю системы, но перед этим запрограммировать на НР тип разъема. Данный шаг необходимо осуществлять в соответствии со схемой и инструкцией по установке и эксплуатации сигнализации Starline.
- Подключение системы к оптике, т.е. ближнему свету фар. Чтобы осуществить такое подключение, необходимо дополнительный канал, в нашем случае третий, маркирующийся желто-красным кабелем, подсоединить в соответствии со схемой. Длительность сигнала может быть настроена на десять либо тридцать секунд либо же до выключения импульса пультом ДУ. Помните о том, что слишком долгая по времени «световая дорожка» может привести к разряду аккумуляторной батареи.
- Блок управления, как правило, монтируется за вещевым ящиком либо под центральной консолью напротив водительского сиденья. В подкапотное пространство этот элемент лучше не монтировать, поскольку в нем есть множество датчиков и электронных устройств, которые будут препятствовать цифровому сигналу. Монтаж блока производится на болты, идущие в комплекте, либо стяжки.
- Сирена. Что касается сирены, то это один из основных элементов, ведь именно она предупреждает водителя звуком о возможном проникновении в машину. Установка сирены со звуком производится в недоступном для потенциального преступника месте, поэтому ее монтируют в моторном отсеке. Чтобы звук всегда был громким, на сирену не должна воздействовать влага или высокие температуры. При влиянии внешних воздействий качество звука может быть значительно снижено, учитывайте это. Концевой выключатель капота следует разместить на металлической поверхности, которая надежно соприкасается с кузовом.
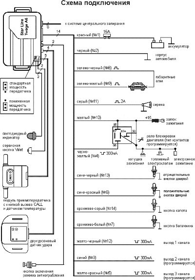
Схема подключения системы

Схема подключения сигнализации Starline A6
Выше приведена схема подключения противоугонной установки. Сама электросхема монтажа может различаться в зависимости от модели транспортного средства. Если вы не можете отличить одни элементы схемы от других, обратитесь за помощью к автоэлектрику.
Извините, в настоящее время нет доступных опросов.Видео «Процесс подключения сигнализации Starline»
На примере модели Starline A93 вы можете ознакомиться с нюансами и тонкостями установки системы (автор видео — Юрий Кадыров).
